聯系我們Contact Us
地 址 :
浙江省樂清市柳市鎮尚宅工業區
銷 售 :13356192265(徐) 
電 話 :0577-62711310
傳 真 :0577-62711377
郵 編 :325604
E-mail:13356192265@qq.com
MSN :
網 址 :m.bjl777.cc
|
產品簡介
概述以TXCPS作為主開關,與機械聯鎖和電氣聯鎖附件組合,構成可逆型控制與保護開關電器TXCPSN,適用于電動機的可逆型或雙向控制與保護。主電路參數和附件模塊同基本型。
產品型號各部分的含義如下

產品外形尺寸

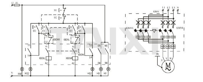
電動機可逆運轉控制電路圖

| 二次電源 | 電源保護 | 電源信號 | 電動機反轉就地與遠距離 手動控制及運行信號 |
總停 | 電動機正轉就地與船距離 手動控制及運行信號 |
報警信號 | |
| 短路 | 故障 | ||||||
注:
①、本圖適用于各類電動機的可逆運轉控制,采用就地與遠距離兩地手動控制。
②、可逆型電機控制器的選型由工程設計決定。
③、外引正反轉起,停按鈕組可在箱面上或墻壁上安裝。
| 序號 | 符號 | 名稱 | 型號及規格 | 數量 | 備注 |
| 1 | FU | 熔斷器 | RT18-32X/4A | 1 | 帶熔斷指示 |
| 2 | CPSN | 可逆型電機控制器 | CPSN-□□/M□/09+02M | 1 | |
| 3 | HG1.2 | 綠色信號燈 | AD11-22/20~220V | 2 | |
| 4 | HB | 藍色信號燈 | AD11-22/20~220V | 1 | 按需要增減 |
| 5 | HY | 黃色信號燈 | AD11-22/20~220V | 1 | 按需要增減 |
| 6 | HW | 白色信號燈 | AD11-22/20~220V | 1 | 按需要增減 |
| 7 | SF1.2,SS1 | 正反轉啟.停按鈕 | LAY3(1常開1常閉) | 3 | |
| 8 | SF3.4,SS2 | 外引正反轉啟.停按鈕組 | 工程設計決定 | 1 |
浙江泰西智能科技有限公司





