1.低壓斷路器的用途
低壓斷路器又稱自動空氣開關。分為框架式DW系列(又稱萬能式)和塑殼式DZ系列(又稱裝置式)兩大類。主要在電路正常工作條件下作為線路的不頻繁接通和分斷用,并在電路發生過載、短路及失壓時能自動分斷電路。
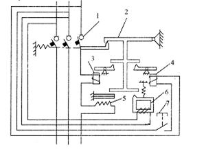
2.DZ系列斷路器的結構和工作原理
斷路器由觸頭系統、滅弧室、傳動機構和脫扣機構幾部分組成。如圖 所示。

圖 DZ斷路器結構圖
1-主觸頭
2-自由脫扣器
3-過電流脫扣器
4-分勵脫扣器
5-熱脫扣器
6-失壓脫扣器7-按鈕
打造行業前沿輿論系統,企業動向實時報道
1.低壓斷路器的用途
低壓斷路器又稱自動空氣開關。分為框架式DW系列(又稱萬能式)和塑殼式DZ系列(又稱裝置式)兩大類。主要在電路正常工作條件下作為線路的不頻繁接通和分斷用,并在電路發生過載、短路及失壓時能自動分斷電路。
2.DZ系列斷路器的結構和工作原理
斷路器由觸頭系統、滅弧室、傳動機構和脫扣機構幾部分組成。如圖 所示。

圖 DZ斷路器結構圖
1-主觸頭
2-自由脫扣器
3-過電流脫扣器
4-分勵脫扣器
5-熱脫扣器
6-失壓脫扣器7-按鈕